
SQL321B25,SQL361B50用于蝶阀VVF42系列
• SQL321B.. 工作电压 AC 220 V、2 位(SPDT) 控制信号及辅助开关信号反馈
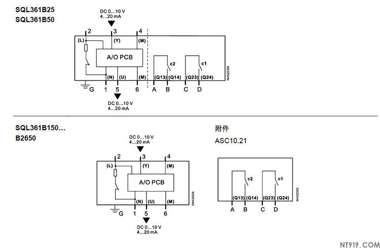
• SQL361B.. 工作电压 AC 220 V、DC 0…10 V、4…20 mA 控制信号
• SQL361B150…B2650, 可选辅助开关
• 标称旋转角度 90°
• 具有手轮和阀位指示
• 内置防凝加热元件
• 底法兰符合标准EN ISO 5211
用途
在暖通空调系统中用于驱动VKF42.. 系列蝶阀,作为截止阀和控制阀。


机械设计
执行器由控制器的开/关信号(SPDT), DC 0…10 V或4…20 mA 控制信号驱动,并产生旋转运动,通过驱动器送至阀门。
执行器无需维护。此类执行器具有可逆异步电机,可通过齿轮系驱动主轴,然后由主轴带动蝶阀的方轴。型号SQL321B25 手轮主轴上安装了弹簧,因此必须保持手轮推入才能手动操作。对于其他型号,手轮则直接连接到蜗杆轴上。
执行器旋转角度为90°,适用于西门子VKF42.. 系列蝶阀。在自动运行过程中,行程受两个内置行程开关限制。
为了防止壳体内部温度低于露点温度,执行器配有内置加热元件。


调校可重复任意次数。
SQL361B..运行状态指示











